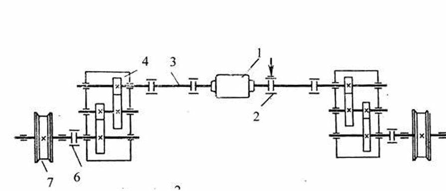
Какая конструктивная разновидность механизма передвижения мостового крана приведена на схеме?

Другие предметы Колледж Конструктивные разновидности механизмов передвижения мостового крана методы расчета проектирование наземные транспортные средства мостовой кран конструкции механизмов трансмиссионный вал быстроходный тихоходный раздельный привод колледж
Чтобы определить конструктивную разновидность механизма передвижения мостового крана, необходимо рассмотреть основные характеристики и особенности каждого из предложенных вариантов. Давайте разберем их по порядку:
Теперь, чтобы правильно ответить на вопрос, нужно проанализировать схему, которая была предоставлена. Если на схеме указаны элементы, которые показывают наличие одного из описанных механизмов, то можно сделать вывод о конкретной разновидности.
Если на схеме вы видите компоненты, которые указывают на быстрое перемещение, то это будет вариант Б. Если же акцент сделан на точности и медленном движении, то это вариант А. Наконец, если схема демонстрирует независимые приводы, то это вариант С.
Таким образом, внимательно проанализировав схему, вы сможете определить, какая из конструктивных разновидностей механизма передвижения мостового крана представлена. Убедитесь, что вы обращаете внимание на ключевые элементы и их функции.