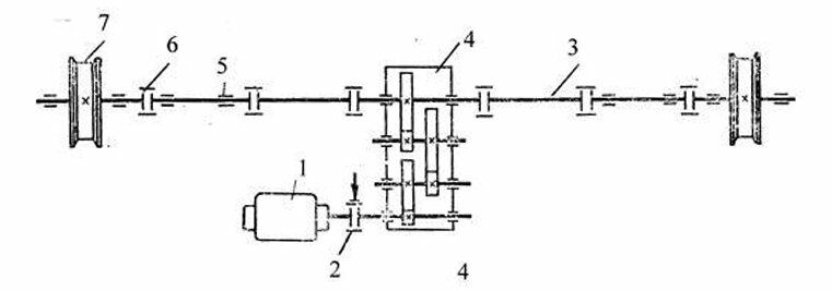
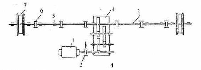
Какая конструктивная разновидность механизма передвижения мостового крана приведена на схеме?

Другие предметы Университет Конструктивные особенности механизмов передвижения мостовых кранов методы расчета проектирование наземный транспорт транспортно-технологические средства мостовой кран механизм передвижения трансмиссионный вал конструктивные разновидности университет учебные материалы
Чтобы определить конструктивную разновидность механизма передвижения мостового крана, необходимо проанализировать схему и обратить внимание на несколько ключевых аспектов. Давайте рассмотрим шаги, которые помогут вам сделать правильный выбор:
Таким образом, проанализировав схему и сопоставив её с описанными характеристиками, вы сможете определить, какая конструктивная разновидность механизма передвижения мостового крана представлена на схеме.